Welcome,
My Cart
0 item(s)

Models

Parts


product name

Coast to Coast 133I600F054 (481-2277) (1993) Lawn Tractor

Model: 133I600F054 (481-2277) (1993)

Back To Assemblies

Save
Part Not Listed?Part Not Listed?

product name

Electrical/Switches

...
...
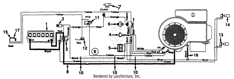
1
BATTERY 275CCA MTD-725-1635

...
2

...
3
Fuse 7.5 Amps MTD-725-1625

...
4
Light Switch MTD-925-0634

...
5

...
6
Ignition Switch MTD-925-0267B

...

...
8
WIRE ASSEMBLY (RED) (#6X32.5) MTD-629-0740

...
9
WIRE HARNESS-B&S MTD-629-0115

...
xx
WIRE HARNESS-B&S MTD-629-0105

...
10
Cable Tie MTD-726-0197

...
11
Safety Switch MTD-725-0803B

...
12
Safety Switch (Reverse) MTD-725-1643

...
13
HEADLIGHT SOCKET (1/4 TURN) (Used on Styles 0,1,6,7) MTD-925-1649A

...
xx
SHORT LAMP SOCKET (Used on Styles 2,3,4,5,8,9) MTD-925-1650

...
14
Miniature Lamp 12V Socket Type MTD-925-0963

...
15
Outer Seat Spring Switch MTD-925-1303

...

...
17
Safety Switch (Seat) MTD-725-1439
...
...
...
...
...
Processing