Welcome,
My Cart
0 item(s)

Models

Parts


product name

Bolens 13WC762F265 (2011) Lawn Tractor

Model: 13WC762F265 (2011)

Back To Assemblies

Save
Part Not Listed?Part Not Listed?
product name

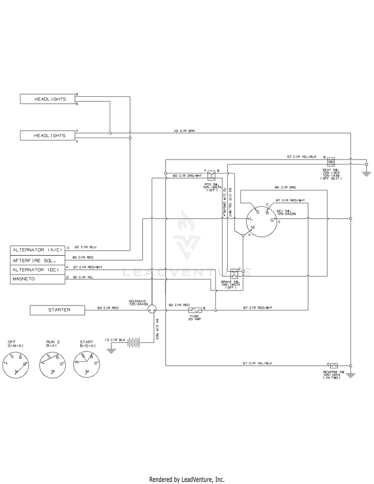
Wiring Diagram - 925-04082

...

No Parts Available for this Schematic

...
...
...
...
...
Processing