Models
Parts
Model: 13WC762F265 (2011)
Engine Accessories B&S Model 21
Frame & PTO Lift
Front End Steering
Hood Style 2
Label Map 13WC762F065
Mower Deck 38-Inch
Seat & Fender
Transmission
Transmission Drive Assembly
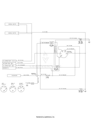
Wiring Diagram - 925-04082
OEM-190-032 Snow Thrower (2011) 190-032 (2011) 190-032-101 (2011)
OEM-190-116 Mulch Kit (2011)
OEM-190-180A Twin Rear Bagger (2011) 19A30002000 (2011)
OEM-190-183 Deck Wheel Kit (2011)
OEM-190-679 Front Bumper Kit (2011) 190-679-101 (2011)
OEM-190-833 46" Snow Blade (2011)
Model: 1AHF08390
In Stock
Replaced By :
Please call us at 866-243-2721 or talk with us by sending us more information. We want to verify availability before placing your order.
For Customer Service inquiries please E-mail info@partswarehouse.com, Call 866.243.2721 or Text 972.383.9129
Mon - Sat 7AM - 7PM CT
Mon - Sat 6AM-2AM CT
Track your order
Reviews
FAQs
Price Match Guarantee
Sign in for faster checkout.